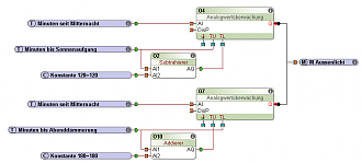
Ich möchte mein Aussenlicht Automatisiere, aber ohne Zeitschaltuhr, oder LUX Sensor.
Morgens: 2 Stunden vor Sonnenaufgang bis Sonnenaufgang
Abends: Abenddämmerung bis 3 Stunden nach Abenddämmerung.
nur wie setz ich das um?
Wir verarbeiten personenbezogene Daten über Nutzer unserer Website mithilfe von Cookies und anderen Technologien, um unsere Dienste bereitzustellen, Werbung zu personalisieren und Websiteaktivitäten zu analysieren. Wir können bestimmte Informationen über unsere Nutzer mit unseren Werbe- und Analysepartnern teilen. Weitere Einzelheiten finden Sie in unserer Datenschutzrichtlinie.
Wenn Sie unten auf "Einverstanden" klicken, stimmen Sie unserer Datenschutzrichtlinie und unseren Datenverarbeitungs- und Cookie-Praktiken wie dort beschrieben zu. Sie erkennen außerdem an, dass dieses Forum möglicherweise außerhalb Ihres Landes gehostet wird und Sie der Erhebung, Speicherung und Verarbeitung Ihrer Daten in dem Land, in dem dieses Forum gehostet wird, zustimmen.
Kommentar